Монтаж, Наладка и Эксплуатация автоматических устройств в деревообрабатывающей промышленности, ремонт дома, квартиры, дачи и офиса, мебель и многое другое!
Чертежи
Setevoy grafik.jpg
Setevoy grafik
Наши партнеры
Популярные статьи
Комментарии
Облако тегов

Автоматические устройства

Понедельник, 23 Январь 2012 11:05

Жилы кабелей и проводов

Автор 
Оцените материал
(0 голосов)

 

Жилы кабелей и проводов

 

 

Жилы кабелей

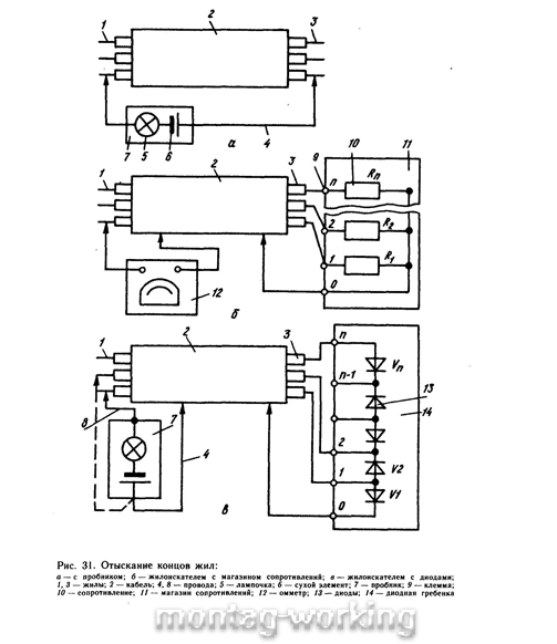
После разделки кабеля и прокладки проводов определяют концы каждого провода или жилы. Для определения концов проводников применяют специальные пробники 7 (рис. 31,а). Провод 8, соединенный с сухим элементом 6, присоединяют к одной из жил 1 на одном конце кабеля 2 или пучка проводов.



На другом конце поочередно присоединяют провод 4 к каждой жиле 3. Когда провод 4 будет соединен с искомой жилой, загорится лампочка 5. На концы выявленной жилы крепятся бирки с номером. Так поочередно определяют концы всех жил.


27


При большом количестве жил применяют специальные жилоискатели, состоящие из омметра 12 и магазина сопротивлений 11 (рис. 31,6). Одним концом все сопротивления 10, имеющие различные номиналы (с разницей не менее 100 Ом), соединяются в общую точку. Общая точка (земля) подключается к защитной трубе 2 или металлической оболочке кабеля. Общая точка может быть также подключена к специально проложенному маркировочному проводу, имеющему изоляцию, отличающуюся по цвету от других проводов, или к счетной паре контрольного кабеля. К клеммам 9 магазина сопротивлений, имеющим номера от 1 до N, присоединяют жилы 3 провода или кабеля.


На другом конце пучка одну клемму омметра подключают к оболочке кабеля, счетной паре проводов, защитной трубе или маркировочному проводу. Ко второй клемме поочередно подключают маркируемые провода или жилы. Каждая жила имеет свое искусственное сопротивление, поэтому стрелка прибора занимает положение, соответствующее номеру жилы. Для определения номера жилы используют накладную шкалу, градуированную на соответствующее число номеров.


Для определения концов и начал жил применяют также жилоискатели, выполненные по следующей схеме (рис. 31,в). На одном конце кабеля или пучка проводов между жилами 3 включают диоды 13 навстречу друг другу. Крайняя жила также через диод, присоединяется к металлической оболочке кабеля, счетной паре проводов, стальной трубе или маркировочному проводу. На другом конце провод 8 пробника 7, соединенный с отрицательным полюсом батареи, присоединяют к металлической оболочке кабеля (стальной трубе, счетной паре и др.), а проводом 4 опробуют последовательно все жилы. При соединении с жилой № 1 загорится лампочка. Провод 4 соединяют с жилой съемным зажимом, а проводом 8 опробывают оставшиеся жилы. При соединении провода с жилой № 2 также загорится лампочка. Так, чередуя провода жилоискателя, отыскивают концы всех жил. После отыскания концов жил проверяют правильность их маркировки.


Для согласования действия рабочих, производящих маркировку и работающих на разных концах кабеля, применяют телефонную связь.


Прочитано 1792 раз Последнее изменение Суббота, 04 Август 2012 10:13
Другие материалы в этой категории: « Оконцевание проводов Сращивание проводов »

Оставить комментарий

Убедитесь, что вы вводите (*) необходимую информацию, где нужно
HTML-коды запрещены